MsysNet Q62

テレメータで個々の配水池の積算データを加減算し1日の総配水量を帳票に出したいのですが、どのようにすればできますか?
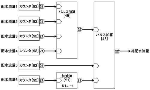
<計算例> 総配水量=配水流量1+配水流量2+配水流量3+配水流量4+配水流量5−配水流量6 すなわち、総配水流量を計算するためには6項目の演算が必要です。
<A>
パルス入力を、計器ブロックのカウンタブロック(形式:92)でカウントアップし、パルス加算ブロック(形式:45)を使って加算し、その結果をまたパルス加算すれば良いことになります。 その結果を監視操作ソフト(形式:SFDNまたはSSDLX)の帳票ソフトで指定します。 減算する場合は、カウンタブロックとパルス加算ブロックの間に、加減算ブロック(形式:51)を入れ、ゲイン(係数)を-1にします。 ただし、総流量が、1時間に10000パルスを越える場合は、桁シフトなどを行う必要があります。
<ブロック図>
なお、パルス加算のリセットスイッチは、OFFにしておいてください。
注)一部の機種はパルス加算[45]での減算に対応していません。 |